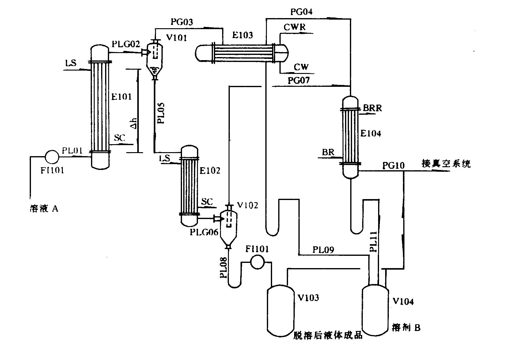
(1)確定升、降膜蒸發器的蒸發因數,一般地講第一蒸發器溶劑的脫出量應占總溶劑脫出量的70%~95%;
(2)進行整個流程的物料和熱量衡算;
(3)選定加熱和冷卻介質,確定進、出口溫度,計算出加熱及冷卻介質的流量;
(4)各蒸發、冷凝設備的總傳熱系數K;

(5)根據設定的K值計算各設備的換熱面積,確定設備的詳細尺寸;
(6)計算總傳熱系數K值并與設定值比較,如相差較大剛近回到第5步;
(7)計算各設備的壓降;
(8)確定各連接管直徑并計算出壓降;
(9)根據以上數據可計算出正常操作時E102入口的液位高度Δh;
(10)確定分離器V101至降膜蒸發器E102之間的位差高度ΔH;
(11)計算PL08、PL09、PL11 各連接管道的U型管高度。

E101-升膜蒸發器;E102-降膜蒸發器;E103-冷凝器;E104-后凝器;V101-汽液分離器;V102-第二分離器;V103-成品貯槽;V104-溶劑貯槽
LS-低壓蒸汽;SC-冷凝水;CW-冷卻水;CWR-冷卻水回水;BR-冷凍鹽水;BRR-冷凍鹽水回收水;FI-流量指示;PL-工藝液體;PG-工藝氣體;PLG-工藝氣、液混合物

該設計流程具有以下特點:
(1)該流程設計思路新穎,特別適用于高濃縮比或要求將溶劑脫得很凈的場合;擴大了普通膜式蒸發器的應用范圍;
(2)全部的蒸發冷凝設備均可按常規方法設計;
(3)此方法同樣適用于降膜-升膜蒸發系統,升膜-升膜蒸發系統,降膜-降膜蒸發系統;
(4)各附屬設備可根據要求設計成其它形式。